您所在位置: 网站首页 / 文档列表 / 嵌入式开发 / 文档详情
第5章 单片机讲义1.pdf 立即下载
上传人:yy****24 上传时间:2024-09-04 格式:PDF 页数:40 大小:439KB 金币:18 举报 版权申诉
预览加载中,请您耐心等待几秒...

第5章 单片机讲义1.pdf

第5章单片机讲义1.pdf

预览

免费试读已结束,剩余 30 页请下载文档后查看

18 金币

下载文档

如果您无法下载资料,请参考说明:

1、部分资料下载需要金币,请确保您的账户上有足够的金币

2、已购买过的文档,再次下载不重复扣费

3、资料包下载后请先用软件解压,在使用对应软件打开

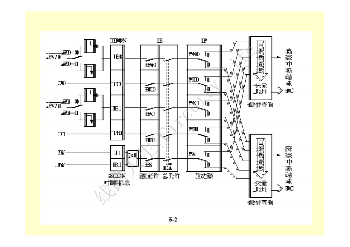
第5章MCS-51的中断系统实时测控,单片机能及时地响应和处理单片机外部事件或内部事件所提出的中断请求。5.1中断的概念CPU正在执行程序时,单片机外部或内部发生的某一事件,请求CPU迅速去处理。CPU暂时中止当前的工作,转到中断服务处理程序处理所发生的事件。处理完该事件后,再回到原来被中止的地方,继续原来的工作,这称为中断。CPU处理事件的过程,称为CPU的中断响应过程线路人生|Circuity。Life图5-1所示。对事件的整个处理过程,称为中断处理(或中断服务)。线路人生|CircuityLife能够实现中断处理功能的部件称为中断系统;产生中断的请求源称为中断请求源。中断源向CPU提出的处理请求,称为中断请求(或中断申请)。进入中断→保护现场→中断处理恢复现场→中断返回中断方式优点:大大地提高了CPU的工作效率。5.2MCS-51中断系统的结构有5个中断请求源,两个中断优先级,可两级嵌套。中断系统结构示意图线路人生|Circuity如下图所示。Life线路人生|CircuityLife5.3中断请求源五个中断请求源:(1)INT0*—外部中断请求0,由引脚INT0*输入,中断请求标志为IE0。(2)INT1*—外部中断请求1,由引脚INT1*输入,中断请求标志为IE1。(3)定时器/计数器T0溢出中断请求,中断请求标志为TF0。(4)定时器/计数器T1溢出中断请求,中断请求标志为TF1。(5)串行口中断请求,中断请求标志为TI或RI。由特殊功能寄存器线路人生|CircuityTCON和SCON的相应位锁存。LifeTCON为定时器/计数器的控制寄存器,字节地址为88H。包含:(1)T0和T1的溢出中断请求标志位TF1和TF0(2)外部中断请求标志位IE1与IE0。格式如下所示:各标志位的功能:(1)IT0—选择外部中断请求0为跳沿触发方式还是电平触发方式:线路人生|CircuityLifeIT0=0,为电平触发方式。IT0=1,为跳沿触发方式。可由软件置“1”或清“0”。(2)IE0—外部中断请求0的中断请求标志位。IE0=0,无中断请求。IE0=1,外部中断0有中断请求。当CPU响应该中断,转向中断服务程序时,由硬件清“0”IE0。(3)IT1—外部中断请求1为跳沿触发方式还是电平触发方式,意义与IT0类似。(4)IE1—外部中断请求1的中断请求标志位,意义与IE0类似。线路人生|CircuityLife(5)TF0—T0溢出中断请求标志位。T0计数后,溢出时,由硬件置“1”TF0,向CPU申请中断,CPU响应TF0中断时,硬件自动清“0”TF0,TF0也可由软件清0。(6)TF1—T1的溢出中断请求标志位,功能和TF0类似。TR1、TR02个位与中断无关。当MCS-51复位后,TCON被清0,则CPU关中断,所有中断请求被禁止。线路人生|CircuityLifeSCON为串行口控制寄存器,字节地址为98H。串行口的发送中断和接收中断的中断请求标志TI和RI,格式如下:各标志位的功能:(1)TI—发送中断请求标志位。串口每发送完一帧串行数据后,硬件自动置“1”TI。必须在中断服务程序中用软件对TI标志清“0”。线路人生|CircuityLife(2)RI—接收中断请求标志位。串口接收完一个数据帧,硬件自动置“1”RI标志。必须在中断服务程序中用软件对RI标志清“0”。5.4中断控制5.4.1中断允许寄存器IECPU对中断源的开放或屏蔽,由片内的中断允许寄存器IE控制。字节地址为A8H,可位寻址。格式如下:线路人生|CircuityLifeIE对中断的开放和关闭为两级控制总的开关中断控制位EA(IE.7位):EA=0,所有中断请求被屏蔽。EA=1,CPU开放中断,但五个中断源的中断请求是否允许,还要由IE中的5个中断请求允许控制位决定。IE中各位的功能如下:(1)EA:中断允许总控制位0:CPU屏蔽所有的中断请求(CPU关中断);1:CPU开放所有中断(CPU开中断)。(2)ES:串行口中断允许位0:禁止串行口中断;线路人生|CircuityLife1:允许串行口中断。(3)ET1:定时器/计数器T1的溢出中断允许位0:禁止T1溢出中断;1:允许T1溢出中断。(4)EX1:外部中断1中断允许位0:禁止外部中断1中断;1:允许外部中断1中断。(5)ET0:定时器/计数器T0的溢出中断允许位0:禁止T0溢出中断;1:允许T0溢出中断。(6)EX0:外部中断0中断允许位。0:禁止外
单篇购买
VIP会员(1亿+VIP文档免费下)

扫码即表示接受《下载须知》

第5章 单片机讲义1

文档大小:439KB

限时特价:扫码查看

• 请登录后再进行扫码购买
• 使用微信/支付宝扫码注册及付费下载,详阅 用户协议 隐私政策
• 如已在其他页面进行付款,请刷新当前页面重试
• 付费购买成功后,此文档可永久免费下载
年会员
99.0
¥199.0

6亿VIP文档任选,共次下载特权。

已优惠

微信/支付宝扫码完成支付,可开具发票

VIP尽享专属权益

VIP文档免费下载

赠送VIP文档免费下载次数

阅读免打扰

去除文档详情页间广告

专属身份标识

尊贵的VIP专属身份标识

高级客服

一对一高级客服服务

多端互通

电脑端/手机端权益通用

手机号注册 用户名注册
我已阅读并接受《用户协议》《隐私政策》
已有账号?立即登录
我已阅读并接受《用户协议》《隐私政策》
已有账号?立即登录
登录
手机号登录 微信扫码登录
微信扫一扫登录 账号密码登录

首次登录需关注“豆柴文库”公众号

新用户注册
VIP会员(1亿+VIP文档免费下)
年会员
99.0
¥199.0

6亿VIP文档任选,共次下载特权。

已优惠

微信/支付宝扫码完成支付,可开具发票

VIP尽享专属权益

VIP文档免费下载

赠送VIP文档免费下载次数

阅读免打扰

去除文档详情页间广告

专属身份标识

尊贵的VIP专属身份标识

高级客服

一对一高级客服服务

多端互通

电脑端/手机端权益通用